湖北宜都鹰子咀石英砂岩矿作为光伏超白砂除铁选矿研究
doi: 10.20008/j.kckc.2024s2022
贾乾明
湖北煤炭地质一二五队,湖北 宜昌 443000
Study on iron removal from Yingzizui quartz sandstone ore as photovoltaic ultra-white sand in Yidu, Hubei Province
JIA Qianming
Hubei Coal Geology 125 Team, Yichang 443000 , Hubei, China
摘要
本文以湖北宜都鹰子咀石英砂岩矿为原料采用磨矿—磁选、磨矿—磁选—浮选、磨矿—磁选—浮选—酸洗、磨矿—磁选—混酸酸浸等工艺进行除铁选矿对比分析。磨矿—磁选工艺后,Fe2O3含量由1330×10-6 大幅降低至240. 59×10-6 ;磨矿—磁选—浮选后,Fe2O3含量由240. 59×10-6 降低至198. 71×10-6 ;磨矿—磁选— 浮选—酸洗工艺后,Fe2O3含量由198. 71×10-6 降低至122. 71×10-6 ;最终确定磨矿—磁选—混酸酸浸工艺可以大幅降低杂质元素铁含量,达到光伏超白砂超低铁质量要求(Fe2O3≤100×10-6 )。
Abstract
Taking Yingzizui quartz sandstone ore from Yidu, Hubei Province as raw material, a comparative analysis of iron removal was carried out by grinding-magnetic separation, grinding-magnetic separation-flotation, grinding-magnetic separation-flotation-pickling, grinding-magnetic separation-mixed acid pickling and other processes. After grinding and magnetic separation process, Fe2O3 content decreased from 1330×10-6 to 240. 59×10-6 . After grinding, magnetic separation-flotation, Fe2O3 content decreased from 240. 59×10-6 to 198. 71× 10-6 . The Fe2O3 content decreased from 198. 71×10-6 to 122. 71×10-6 after grinding, magnetic separation-flotation and pickling process. Finally, it is determined that the grinding, magnetic separation-mixed acid leaching process can greatly reduce the content of impurity elements iron and meet the ultra-low iron quality requirements of photovoltaic ultra-white sand (Fe2O3≤100×10-6 ).
0 引言
随着近20年光伏行业的迅猛发展,中国已跃居全球第一大光伏玻璃生产国,2019年中国光伏玻璃产能已占全球 90% 以上份额。在“双碳”目标的驱动下,中国光伏行业延续快速发展趋势,为满足“门槛线”和“生存线”两个维度的要求(殷高峰,2024),国内各大光伏玻璃生产企业争相开展优质石英砂岩矿原材料储备布局,进一步提升优质原材料自供能力和稳固成本控制优势。为了扩大招商引资力度,充分发挥地方石英砂岩矿产资源丰富、交通便利及区位能源供应充足等优势,吸纳国内优秀光伏玻璃生产企业入驻,宜都市地方政府积极开展宜都鹰子咀石英砂岩矿采矿权投放工作。为获得超低铁石英精矿产品,前人研究主要采用了“加药擦洗 —分级脱泥—磁选”(牛福生等,2001)、“破碎—磨矿—分级—磁选—浮选”(段树桐和李佩悦,2012)、 “磨矿—分级—磁选—擦洗—浮选”(马菊英等, 2014)、“弱磁选—反浮选—筛分—粗粒强磁选”(王宽等,2015)、“永磁强磁选—酸浸”(王华庆等, 2015)、“混酸酸浸”(谢兵,2015)、“筛分—磨矿—中磁—强磁—分级—浮选”(文贵强等,2016)、“磁选 —浮选—酸浸”(周鹏等,2018)、“筛分—磨矿—分级—强磁—两次浮选”(陆玉等,2021)、“破碎—预先筛分—磨矿—筛分—磁选—反浮选”(李晓慧等, 2023)等工艺,Fe2O3含量有不同程度降低,但有些工艺仍达不到光伏超白砂超低铁质量要求(Fe2O3≤ 100×10-6)。本文通过对比研究,最终确定磨矿—磁选—混酸酸浸工艺除铁效果最佳,对增加矿产品附加值、提升应用前景和为矿山矿产品方向、选矿设计方案确定提供了技术依据,具有十分重要的意义。
1 矿区地质背景和选矿试验概况
1.1 矿区地质背景
湖北宜都鹰子咀石英砂岩矿大地构造位于扬子陆块区上扬子古陆块上扬子南部被动边缘褶冲带八面山台坪褶皱带长阳东西向构造带南部之仁和坪倒转向斜的东端北翼(图1)。仁和坪倒转向斜轴线呈东西向,轴面向北倒转,延长约 60 km,宽约 20 km。槽部由三叠系组成,两翼由二叠系—奥陶系组成。北翼地层倾向南,倾角平缓,为 10°~20°,靠近槽部倾角较陡。向斜东段,因受南北向断裂构造破坏,地层出露较零乱。
1区域构造简图
1—古近系—新近系—第四系大面积的沉积区;2—侏罗系沉积区,不整合于侏罗系之上;3—震旦系—中三叠统沉积区,且不整合于震旦系之上;4—江汉平原沉降带与山字形和长阳东西向构造分界;5—断层;6—隐伏断层;7—褶皱;8—水系;9—研究区
湖北宜都鹰子咀石英砂岩矿体赋存于中上泥盆统云台观组(D2-3y),矿体呈层状产出,矿层产状与地层产状相同,走向北西—南东,倾向 220°~260°,倾角约 15°~40°,沿走向长约 2120 m,沿倾向宽 250~710 m。矿体在矿区赋存标高+320~+618 m,埋深 0~61 m,矿体厚度 3.58~36.30 m,平均厚度 16.96 m,厚度变化系数47.19%。矿体规则,厚度较稳定。矿石自然类型为细粒石英砂岩、重结晶中细粒石英砂岩二类,其中重结晶中细粒石英砂岩为部分细粒石英砂岩重结晶形成并嵌入其中共存,没有明显的界限关系。矿石主要化学成份SiO2:90.86%~99.25%,加权平均97.53%,变化系数0.62%;Fe2O3: 0. 036%~0.33%,加权平均 0.18%,变化系数 23.47%;Al2O3:0.22%~5.29%,加权平均 1.22%,变化系数29.42%,小体重平均值2.59 t/m3
1.2 选矿试验概况
以湖北宜都鹰子咀石英砂岩矿为例,考虑区内石英砂岩原矿 Fe2O3含量远超光伏超白砂国家标准 (GB/T30984.1-2015)要求,在石英砂熔制过程的热力学因素不易受控制,致玻璃制品的透光性受到严重影响,另外其产生的热辐射较易被含铁氧化物吸收,使熔制和澄清难度大幅提高,所以,控制石英砂中的 Fe2O3 含量尤其必要(范红顺,2011谢兵, 2015)。本文以区内中上泥盆统云台观组(D2-3y)石英砂岩矿石为原料,针对矿产品光伏超白砂Fe2O3含量要求(Fe2O3≤100×10-6)开展除铁选矿对比研究。
2 选矿试验前期准备
由试验人员对鹰子咀石英岩1矿点块样进行人工挑选并编号(1#~6#),进行磨片处理后以供工艺矿物学分析。对鹰子咀石英岩1样品挑选后的矿块送入鄂式破碎机破碎至3 mm以下,缩分制备试验用样品,每份 300 g(±3 g)。另对鹰子咀石英岩 1 试样进行筛分分析(表1)。表1表明,鹰子咀石英岩1矿石较易粉碎,通过对辊破碎机粉碎至-3. 0 mm,其中玻璃砂粒级-0.6+0.1 mm 占 37.5%,过粉碎粒级-0.1 mm含量达到12.7%。
1鹰子咀石英岩1试样筛分分析结果
3 工艺矿物学研究
3.1 试样化学成分
由鹰子咀石英岩 1 试样的化学成分分析表明 (表2),鹰子咀石英岩 1 石英矿的主要成分为 SiO2 97.577%, Al2O3 1.367%, K2O 0.217%, Fe2O3 0.133%,其余组分含量小于0.1%。
2鹰子咀石英岩1化学成分结果(%)
注:测试单位为武汉理工大学(2022年6月30日)。仪器型号 Axios-Advanced,生产厂家PaNalytical。
3.2 试样XRD物相分析
对鹰子咀石英岩1试样磨矿制样进行X射线衍射(XRD)测试,结果如下(图2)。研究表明(图2表2),鹰子咀石英岩1试样中主要成分为石英94%,含长石1%,云母3%,其它2%(绿帘石、金红石、赤褐铁矿、角闪石等)。
2鹰子咀石英岩1原矿XRD图谱
(测试单位:武汉理工大学(2022年6月30日)。设备型号D/MAXRB,生产厂家日本RIGAKU公司)
3.3 石英砂岩的矿物组成及特征
从鹰子咀石英岩1试样石英岩薄片在显微镜下了鉴定可以看出(图3),矿样1的矿物组成主要是石英、微量的绢云母(白云母)、金红石、锆石、赤褐铁矿、电气石、角闪石等。
目的矿物石英(Q):无色,不规则的粒状,最小0.02 85 mm,最大 0.424 mm,一般 0.10~0.38 mm,石英矿中含 95% 左右。石英颗粒内部少量含矿物包裹体和流体包裹体外,其他均较纯净。其颗粒表面附着较多杂质矿物。石英颗粒分布如下(表3)。从表3可以看出,统计的石英颗粒中小于0.1 mm的颗粒约占 1/4,粒径小于 0.4 mm。脉石矿物主要为长石(P)、云母类(S)及其他蚀变矿物,含量均小于2%。
3鹰子咀石英岩试样1主要矿物相互关系图
a—石英(Q)颗粒间有尘线金红石(R);b—石英颗粒间有云母(S);c—石英细颗粒(Q1)集合体,粒间有白云母(S)、赤褐铁矿(H);d—石英(Q) 颗粒间有尘线,矿物包裹体的电气石(T);e—颗粒间有大片绢云母化的长石(P);f—绿色的角闪石(K)
3石英砂岩中砂粒粒径统计结果
3.4 工艺矿物学研究小结
(1)试样的 SiO2含量达到 97% 以上。杂质元素以 Al、Fe、Mg、Ca、Ti、K 为主。试样中石英分为两类,第一类为85%石英的粒径为0.1~0.4 mm;第二类为石英是细粒级的石英组成的石英的集合体,细粒级石英粒度低于 0.1 mm。粒间赋存杂质矿物赤铁矿、褐铁矿、绢云母、金红石等。
(2)针对玻璃砂的产品,由于细粒级的石英多为集合体,这样石英粒间的绢云母、赤褐铁矿、金红石、长石难以解离,以致影响到精砂质量。若使石英单体解离后选矿则可能导致石英砂整体粒度偏细,使用酸浸法则可更好的提纯该石英砂。
4 选矿试验结果与讨论
4.1 磨矿—磁选流程
对鹰子咀石英岩1试样进行磨矿试验。磨矿采用三辊四筒磨矿机进行闭路磨矿,磨矿条件为:铁棒介质,磨矿浓度60%,磨矿时间2 min,磨矿后分级返回多次。磨矿时带入的含铁杂质一般以游离铁或矿石表面粘附铁的形式存在于物料中,通过后续工序去除。磨矿产率数据如表4所示。从表4可以看出,-0.6+0.1 mm 粒级产率大于 80%。对鹰子咀石英岩 1 试样-0.6+0.1 mm 进行磁选试验,磁场强度 1.4 T,磁选介质为细钢棒。共进行 3 段磁选,磁选产率数据及结果如表5所示。由表5表明,鹰子咀石英岩 1 磁选后,Fe2O3 含量大幅降低,由原矿 Fe2O3含量 1330×10-6 降低至 240.59×10-6,说明磁选效果显著,但仍未达到光伏超白砂(Fe2O3≤100×10-6) 的质量要求。
4鹰子咀石英岩1试样闭路磨矿筛分总产率结果
5三段磁选试验结果统计
4.2 磨矿—磁选—浮选流程
对鹰子咀石英岩 1 试样-0.6+0.1 mm 粒级 3 次磁选精矿进行反浮云母、反浮长石及石油磺酸钠反浮含铁矿物试验。浮选云母的药剂为十二胺;浮选长石的药剂为胺类+磺酸盐类(编号 HK-1、HK-2); 浮选含铁矿物药剂为石油磺酸钠 SD-2#,pH 值调整剂为 1 mol/L 的 H2SO4,浮选浓度为 30%。对浮选精矿取样测试其 Fe2O3的含量。浮选的精矿的产率及 Fe2O3的含量如表6所示。表6表明,鹰子咀石英岩1 浮选精矿 Fe2O3含量相比于磁选后的样品有进一步的下降,但距光伏超白砂(Fe2O3≤100×10-6)质量要求相距甚远,且浮选精矿产率偏低,说明浮选效果不理想。
6浮选的精矿与尾矿的产率及Fe2O3的含量
4.3 磨矿—磁选—浮选—酸洗流程
对鹰子咀石英岩 1试样-0.6+0.1 mm粒级通过三段1.4 T磁选后,采用十二胺反浮云母、采用HK-1、HK-2 反浮长石、采用石油磺酸钠反浮铁杂质后的精矿进行酸浸试验,试验条件为:10% 草酸溶液, 85℃静置8 h。精矿Fe2O3含量分析如表7所示。由表7表明,鹰子咀石英岩 1 试样经磁选—浮选—草酸酸浸后,Fe2O3含量达不到光伏超白砂的质量要求 (Fe2O3≤100×10-6),但较磨矿—磁选—浮选工艺有明显提升。由于鹰子咀石英岩1试样石英颗粒粒径主要分布在0.1~0.4 mm,在-0.6+0.1 mm粒级中,有部分石英颗粒没有单体解离,存在于石英颗粒间的杂质矿物难以通过浮选浮出和弱酸浸出。
7磁-浮选后草酸酸洗流程试验结果
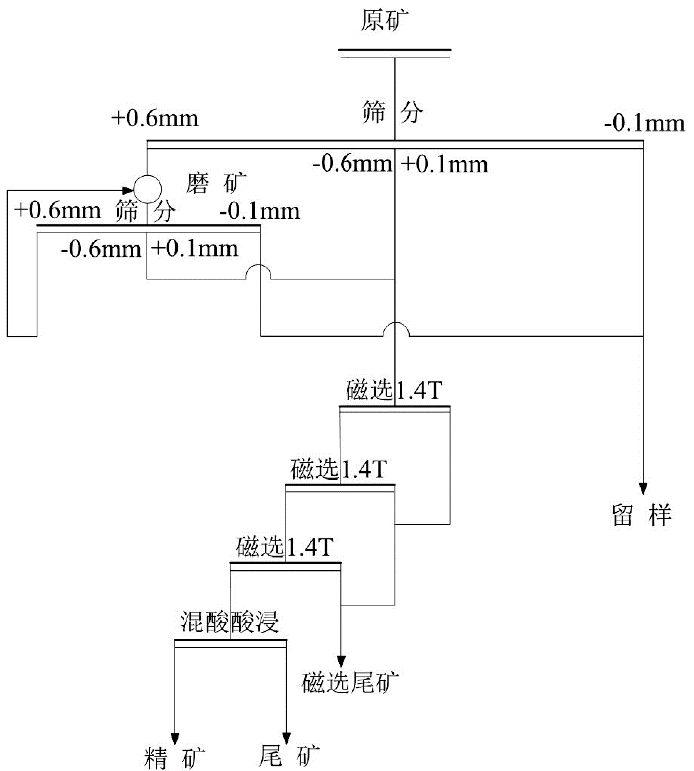
4.4 磨矿—磁选—混酸酸浸流程
由于磨矿—磁选—浮选—草酸酸浸工艺精矿达不到光伏超白砂(Fe2O3≤100×10-6)的质量要求,浮选精矿产率低,因此后续试验不采用浮选工艺,酸浸增加氢氟酸。采用磨矿—磁选—酸洗工艺对-0.6+0.1 mm 粒级通过三段 1.4 T 磁选后直接进行混酸酸浸试验。
试验条件为:酸浸温度85℃,静置8 h。对鹰子咀石英岩 1试样进行 3组试验,分别为:10% 草酸酸浸、1%HF+10% 草酸酸浸、5%HF+10% 草酸酸浸。酸浸后的试样用去离子水洗涤至中性。试验流程如图4所示,精矿 Fe2O3含量分析结果见表8表8表明,使用混酸酸浸工艺后,鹰子咀石英岩 1 的 Fe2O3含量相比于磁选后的样品有了明显下降,加氢氟酸配方 Fe2O3含量达到光伏超白砂的铁含量质量要求(Fe2O3≤100×10-6)。
4磨矿—磁选—混酸酸浸试验流程图
8磨矿—磁选—混酸酸洗流程试验结果
4.5 讨论
(1)宜都鹰子咀石英岩矿原矿中SiO2和Fe2O3品位分别为 97.53% 和 0.18%。原矿中细粒级的石英多为集合体,石英粒间的绢云母、赤褐铁矿难解离,这是影响精砂质量的关键因素。
(2)去除磁性杂质及加工过程中混入的机械铁主要通过磁选法,尤其强磁选工艺可最大限度地去除赤铁矿、褐铁矿、电气石和绿帘石等弱磁性矿物 (岳丽琴,2014李晓慧等,2023)。考虑对矿物的纯度和回收率要求高,本次采用三段强磁选对湖北宜都鹰子咀东矿段石英砂岩试样除铁效果显著,可使原矿Fe2O3含量1330×10-6 下降为240.59×10-6。确定磁选工艺应作为本矿石选矿工艺流程之一。
(3)石英砂中的含铁矿物的分离手段主要采取浮选。它利用不同矿物之间表面性质的差异,应用浮选药剂分离出含铁矿物,降低石英中的铁含量(文贵强等,2016)。本文采取浮选对湖北宜都鹰子咀东矿段试样除铁效果不甚理想,试样中石英颗粒粒径主要分布在 0.1~0.4 mm,在-0.6+0.1 mm 粒级中,有部分石英颗粒没有单体解离,存在于石英颗粒间的杂质矿物难以通过浮选浮出(刘孟浩等, 2023)。
(4)混合酸液在氢氟酸的作用下,可促使石英砂中残余白云母、氧化铁膜和包裹体等杂质不断溶蚀析出,将铝硅酸盐晶格破坏后,实现杂质元素的有效去除(林康英等,2012银锐明等,2014吴逍等,2015),研究了酸质量分数、酸浸温度和时间对石英砂提纯效果的影响,为强化石英晶界杂质去除效果,特别在混合酸中适当提高了 HF 比例(吴逍等,2017)。本文在10%草酸基础上分别添加1%HF 和 5%HF 后,精矿中 Fe2O3含量分别降至 84.46×10-6 和78.82×10-6,可达到光伏超白砂的质量要求(Fe2O3 ≤100×10-6)。
5 结论
(1)宜都鹰子咀石英砂岩矿主要成分为石英,杂质矿物以绢云母(白云母)、金红石、赤褐铁矿、电气石、角闪石、锆石为代表,矿物组成相对较复杂,含铁矿物较多。
(2)“磨矿—磁选”、“磨矿—磁选—浮选”、“磨矿—磁选—浮选—酸洗”除铁工艺,可使试样原矿 Fe2O3含量大幅降低,试验中三段强磁选除铁效果显著,浮选产率偏低。
(3)试验最终采用“磨矿—磁选—混酸酸浸”除铁工艺,将试样原矿 Fe2O3含量明显下降,加入氢氟酸配方后精矿 Fe2O3含量达到光伏超白砂的质量要求(Fe2O3≤100×10-6)。
(4)试验结果可为该类石英砂岩矿的开发利用提供技术依据。
1区域构造简图
2鹰子咀石英岩1原矿XRD图谱
3鹰子咀石英岩试样1主要矿物相互关系图
4磨矿—磁选—混酸酸浸试验流程图
1鹰子咀石英岩1试样筛分分析结果
2鹰子咀石英岩1化学成分结果(%)
3石英砂岩中砂粒粒径统计结果
4鹰子咀石英岩1试样闭路磨矿筛分总产率结果
5三段磁选试验结果统计
6浮选的精矿与尾矿的产率及Fe2O3的含量
7磁-浮选后草酸酸洗流程试验结果
8磨矿—磁选—混酸酸洗流程试验结果
段树桐, 李佩悦. 2012. 湖北某地石英岩矿制备太阳能玻璃原料的关键技术研究[J]. 建材世界,33(5):51-54.
范红顺. 2011. 硅砂品质对玻璃生产的影响[J]. 玻璃与搪瓷,39(6):27-29.
李晓慧, 任子杰, 高惠民, 沈彦旭, 刘志, 宋昱晗. 2023. 甘肃某石英岩矿选矿提纯试验研究[J]. 矿产保护与利用,43(2):93-98.
林康英, 汤培平, 游淳毅, 刘碧华. 2012. 湿法提纯石英过程的动力学研究[J]. 厦门大学学报(自然科学版),51(3):372-376.
刘孟浩, 管俊芳, 任子杰, 高惠民, 刘志, 唐腾望, 沈彦旭. 2023. 两地石英岩矿的选矿提纯差异研究[J]. 矿产保护与利用,43(2):99-105.
陆玉, 邵辉, 王康, 郁正飞, 石丽芬, 曹欣. 2021. 石英砂永磁强磁选-酸浸提纯试验研究[J]. 非金属矿,44(6):56-58.
马菊英, 金成彬, 彭春艳. 2014. 太阳能光伏玻璃原料用砂的提纯试验研究[J]. 中国非金属工业导刊,(6):18-20.
牛福生, 徐晓军, 高建国, 徐金球. 2001. 石英砂提纯工艺研究[J]. 云南冶金,30(1):18-21.
王华庆, 张树光, 李江山. 2015. 石英砂永磁强磁选-酸浸提纯试验研究[J]. 非金属矿,38(3):52-54.
王宽, 彭小敏, 靳恒洋. 2015. 安徽某石英石提质除铁选矿试验[J]. 现代矿业,31(10):59-62.
文贵强, 靳小涛, 李勇, 任东风. 2016. 汉中地区某石英岩矿提纯工艺研究[J]. 建材世界,37(5):30-34.
吴逍, 孙红娟, 彭同江, 鲜海洋, 喇继德, 马进海. 2015. 青海某地脉石英矿工艺矿物学研究及可选性试验[J]. 矿冶,24(2):71-77.
吴逍, 孙红娟, 彭同江, 段佳琪, 杨红梅, 吴槿萱, 喇继德. 2017. 优质石英岩作为高纯石英原料的提纯试验研究[J]. 非金属矿,40(1):68-74.
谢兵. 2015. 超白玻璃用石英砂提纯研究[D]. 大连: 大连工业大学.
殷高峰. 2024. 展望2024年光伏行业: 落后产能加速出清, 新技术发展提速[N]. 证券日报,2024-01-03(B2).
银锐明, 李静, 侯清麟, 陈琳璋, 李露. 2014. 微波和酸蚀作用下石英砂中气液包裹体的去除机理[J]. 中南大学学报(自然科学版),45(2):389-394.
岳丽琴. 2014. 高纯石英制备技术评述[J]. 矿产综合利用,35(1):16-19.
周鹏, 高惠民, 任子杰. 2018. 湖北某石英矿提纯试验研究[J]. 金属矿山,47(12):104-108.